聯系我們更多>>
江蘇瑞興環保設備有限公司
地址:江蘇省揚中市三茅街道春柳北路666號
電話:0511-88338298
0511-80306977
手機:15810984651
13011838578
郵箱:jsrx@jsrxhb.net
網址:www.kanankil.com
產品中心
反應釜氣動乳膠取樣器

本公司研發生產的反應釜在線取樣器系統采用防腐襯里,用于從反應容器或者儲罐中取出腐蝕性或有害介質,對其進行安全的、代表性的封閉式采樣分析。全過程自動化、快速準確、安全可靠,并且無需終止反應和泄壓。
技術優勢
⑥能夠實現液體樣品的定量精準抽取,取樣結束還能對取樣裝置進行沖洗,使用氮氣作為取樣裝置內部的填充氣體,安全無毒,不易與化學樣品發生反應,下伸管采用多層結構,可以保護取樣管,防止取樣管斷裂。
模塊化設計
本產品擁有多種選型,產品的操作均由控制模塊進行自動化控制,即產品的所有操作均在自動化系統控制下的真空和有壓狀態下進行的,除了介紹的基本單元外,還有很多附加配置件可供不同用戶選擇,只要用戶給定具體參數要求,系統就能方便準確的完成整體裝配。
技術參數
器內水壓試驗壓力 0.5MPa
施工依據
HG/T 3704-2019 氟塑料襯里閥門通用技術條件
操作簡介
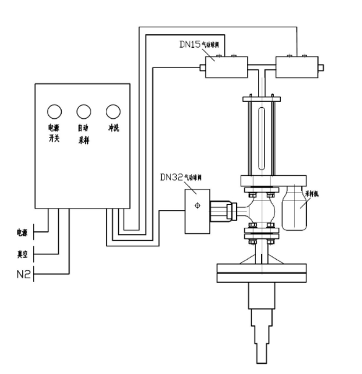
首先打開電源開關后按下采樣按鈕,取樣系統經過 2-6 次提取反應釜內物料對管路系統進行預熱清洗,即系統抽真空,提取物料,物料反吹到反應釜,再抽真空提取物料,反吹到反應釜。經過充分預熱清洗后最后一次提取物料,通過取樣瓶將物料取出,立即將物料反吹到反應釜。在 PLC 的控制下,取樣系統在 2 分鐘后將自動將物料反吹回反應釜,防止結晶后堵塞管路。采樣完成后,關閉電源,取下采樣瓶。取樣器頂部設有清洗閥,在管路堵塞或者批次切換時候可以打開清洗開關使用壓縮空氣或者溶劑對管路系統進行徹底清洗。如此的操作順序,結合產品自身各項優勢,能確保采樣過程中不會發生有害氣體污染環境或傷害操作員的情況。
產品圖片結構與實拍




| 下一個:反應釜采樣器 |





